FU-7(807)大功率电子管是目前国内拥有量最多,且价格最便宜,用它制作的纯电子管后级,其音质可同EL-34相比美,远胜于6P3P(6L6)制作的功放。

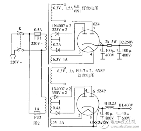
电源电路如图2。第一级采用一只6N11(6DJ8)作并联推挽式电路放大,这种电路是电子管所特有的,高频响应极好。直接耦合到下一级,第二级是用6N1(6DJ8)构成长尾式倒相电路(共阴级负载倒相)。这种倒相电路相比分负载倒相式电路音质要好的多,且有约17db的增益。第三级是用6N1构成的阴极输出去推动末级的807大功率管。

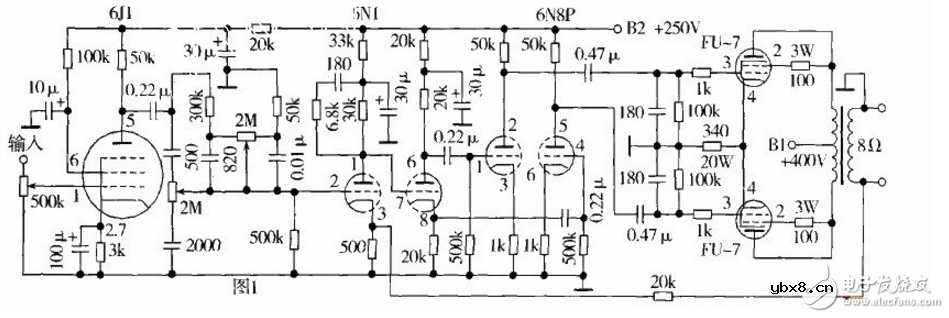
自制一款优质的胆功放,其电路原理如图1所示。供电电路如图2所示。推挽输出变压器制作原理如图3所示。该机的谐波失真为0.3%时,输出功率为lOW。通频带从15H:-22kHz。另装有音质调节电路。

制作要点:(1)选择设计优良的电路图;(2)选择优质的元器件;(3)有一只失真小、效率高的输出变压器,以及功率较大的电源变压器;(4)选择高性能的电子管,军用品更佳。
这台自制的优质胆功放,造价便宜。变压器和电子管从旧货电子市场购买,多数是库存积压,也有拆机管。购买电子管时,鉴别方法为灯丝不断、管子不漏气。变压器购回后,按图2.图3重新绕制。


元器件选择:(1)功放级采用两只FU-7外型号为807;(2)倒相级采用6N8P; (3)前置放大及音质调节级采用6J1、6N1,该部分单独供电,并经严格隔离,尤其是6,11,最好单独加隔离罩,周边再加金属隔离板。
该电路所采用的电容,不允许漏电,尤其是推动功放管的两只0.47 w F栅极祸合电容,以及推动倒相级两只0.22 w F电容,这四只电容,不但参数要分别一致,而且耐压较高,该功放采用的是600V铁壳无极性电容。音质调节电容最好用涤纶电容,不但耐压要高,误差要小,而且不允许有微小的漏电现象。
调试时,最好用示波器及音频信号发生器、频率计等检测,测试范围从15Hz一1kHz, 1一lOklfz, 10一22kHz,检查失真度并加以校正。
该功放若能配上较好的音箱及良好的放音环境和DVD音源,可与数千元价位的功放机媲美。
相关热词:#功放电路
影响介电常数的因素有哪些?
时间:2026-04-22
关于电流互感器基础知识介绍
时间:2026-04-22
开关电源的工作原理及特性
时间:2026-04-22
绝缘栅双极型晶体管(IGBT)外形、等效结构与...
时间:2026-04-22
信噪比(SNR)的定义,如何计算信噪比
时间:2026-04-22
波特率是什么意思_怎样计算波特率
时间:2026-04-21
RS485基本知识介绍
时间:2026-04-18
什么是激光雷达?激光雷达的构成与分类
时间:2026-04-18
Excelpoint - 一文了解SiC MOS的应用
时间:2026-04-18
什么是磁电阻器?磁电阻特性及应用
时间:2026-04-18
基于逻辑门的构成解释如何完成任意逻辑的管...
时间:2026-03-08
彩灯电路
时间:2026-03-05
NE555的有趣电路设计分享
时间:2026-03-08
三相异步电动机原理
时间:2026-03-04
三相异步电动机的拆装详讲
时间:2026-03-04
从0学电路,万用表演示测量三极管方法
时间:2026-03-08
电动机单线远程正反转控制电路图
时间:2026-03-04
光耦在电子电路中作用、关键参数详解
时间:2026-03-08
H桥电机驱动电路解析
时间:2026-03-08
转角测量电路
时间:2026-03-05