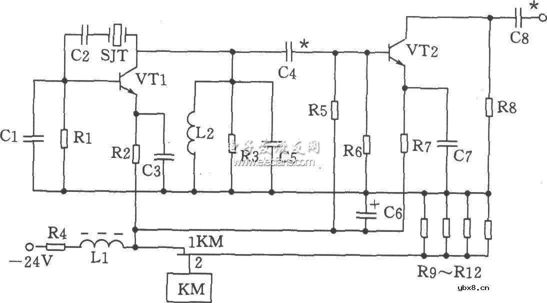
元器件选择:电容Cl为20p,C2为100p,C3、C7为820p,C4为56p,C5、C8为47p,C6为47μF/50V。电感Ll为22μH(色码电感),L2为0.3μH。电阻Rl为1.6kΩ,R2为1kΩ,R3为750Ω,R4为180Ω、1W,R5为1.3kΩ,R6为3kΩ,R7为360Ω,R8为470Ω,R9~R12为300Ω、2W。三极管VTl、VT2选3DG828,65≤β≤115。晶体SJT用JA98型-70MHz。继电器KM为JUC-1M。70MHz并联晶体振荡器电路:

相关热词:#并联
波特率是什么意思_怎样计算波特率
时间:2026-04-21
RS485基本知识介绍
时间:2026-04-18
什么是激光雷达?激光雷达的构成与分类
时间:2026-04-18
Excelpoint - 一文了解SiC MOS的应用
时间:2026-04-18
什么是磁电阻器?磁电阻特性及应用
时间:2026-04-18
什么是电场?电场在电容器中的应用
时间:2026-04-18
什么是ARM64?
时间:2026-04-17
vga和hdmi的区别
时间:2026-04-17
什么是ESD?ESD及TVS的原理和应用
时间:2026-04-17
开关电源原理与维修完整版 (10)_标清视频
时间:2026-04-16
基于逻辑门的构成解释如何完成任意逻辑的管...
时间:2026-03-08
彩灯电路
时间:2026-03-05
NE555的有趣电路设计分享
时间:2026-03-08
三相异步电动机原理
时间:2026-03-04
三相异步电动机的拆装详讲
时间:2026-03-04
从0学电路,万用表演示测量三极管方法
时间:2026-03-08
电动机单线远程正反转控制电路图
时间:2026-03-04
光耦在电子电路中作用、关键参数详解
时间:2026-03-08
H桥电机驱动电路解析
时间:2026-03-08
转角测量电路
时间:2026-03-05