电子镇流器完成的是将工频交流电源转换成高频交流电源的变换器,首先,工频电源经过射频干扰滤波器、全波整流器、无源/有源功率因数校正器转变为直流电源,其次,经过直流/交流变换器转变为高频交流电源。将转换过后的高频交流电源加到LC串联谐振电路上对灯丝进行加热,在电容器上产生谐振高压使得灯管经导通状态转变为发光状态,以提供灯管正常工作所需的电压和电流。还可在其基础上添加异常保护、电流保护、温度保护等保护电路以完成各种所需功能。下面小编整理了几款电子镇流器电路设计原理图供大家参考。

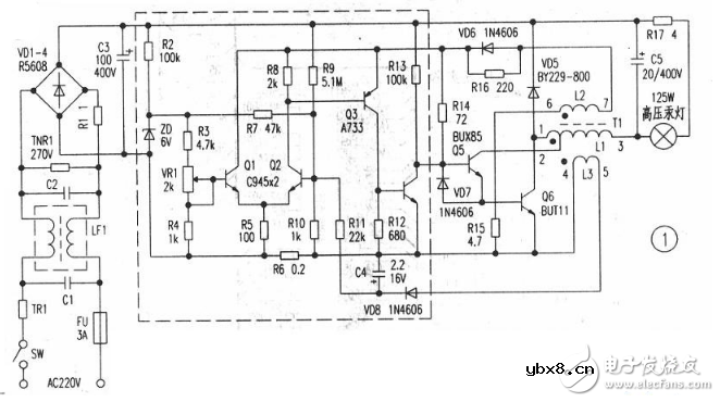
该电路由整流、控制(虚线框部分)、功率输出部分等组成,是典型的串联型开关电路。交流220V电压经。VD1-4,桥式整流,C3滤波产生300V左右直流电压后分为两路:一路送到功率输出电路;另一路经R2、R9等送到控制电路部分。另外TRi、C1、C2、LF1等组成高频滤波电路,阻止外界噪声进入电路,同时也阻止高压汞灯电子镇流器内的噪声向外扩散。
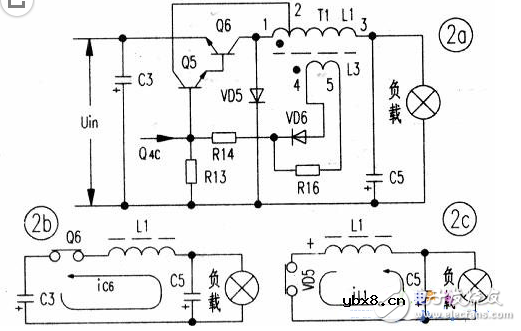
功率输出部分画成图2(a),是一个自激式功率振荡电路。

图1中虚线框部分是高压汞灯电子镇流器的控制部分,用晶体管Qi、Q2等组成差动式比较电路,Q3、Q4等组成电平转换及误差信号放大电路,控制自激式功率振荡电路的导通时间。控制电路的供电电源是变压器T1的绕组L2耦合所得的矩形脉冲,经过二极管VD6取得的。当Qs.Q6饱和时,其集电极电流线性上升,使取样电阻的电压降UR6增加到设定的某电压值时,Q2导通,使Q3、Q4导通,把Q5基极的正向偏值电流吸收,促使Q5截止。因而Q5、Q6的集电极电流还未达到hFES.hfe6ib5,就提前退出饱和状态,进入截止状态,达到了控制晶体管Q5、Q6饱和时间的目的。这里还从T1的次级绕组L3取出电压,经整流、滤波后作为电压反馈叠加到输入电流的取样电路,一并起作用。

变压器T1采用MX2000E-17型软磁铁氧体铁芯,L1采用φ0.72mm漆包线绕98匝,l匝处抽头。L2采用φ0.27mm漆包线绕12匝,L3采用φ0.27mm漆包线绕6匝,磁芯间隙为0.6mm左右。建议晶体管Q6选用PCM≥50W、BVCEO≥1000V、Icm≥10A;晶体管Q5选用PCM≥5W、BVCEO》1000V、ICM≥1A、hFE≥50;快速恢复整流二极管VD5选用VR≥800V、IF≥10A。本人因条件方便,晶体管Q6采用BUT11,晶体管Q5采用BUX85,快恢复整流二极管VD5采用BY229-600,均能正常工作。其他元件没有特别要求。初次通电时先把电位器VR1调到低段处,使基准电压(也就是Q1的基极电压Ubl)为1V左右后通电,再等(几分钟)到高压汞灯亮度基本稳定后,调节电位器VRi提高基准电压为1.2V左右,使电路对高压汞灯的供电电流达到1.25A的额定值。
电感器设计流程和见解
时间:2026-05-01
什么是触发器?触发器的作用是什么?
时间:2026-05-01
什么是电源?电源是如何进行分类的?
时间:2026-05-01
电驱动NVH的特点和结构
时间:2026-05-01
什么是霍尔传感器?
时间:2026-05-01
电负性的计算方法
时间:2026-04-30
电导的定义_电导的单位_电导怎么算
时间:2026-04-30
什么是计数器_计数器的作用
时间:2026-04-30
什么是欧姆定律_欧姆定律公式
时间:2026-04-30
RAID是什么?RAID有哪些?
时间:2026-04-30
电阻的原理和作用 电阻色环识别图 电路中电...
时间:2026-03-09
什么是室温超导?半导体时代将走向结束?芯...
时间:2026-03-09
NVIDIA CPU+GPU超级芯片大升级!
时间:2026-03-09
半导体光刻工艺 光刻—半导体电路的绘制
时间:2026-03-09
什么是硅片或者晶圆?一文了解半导体硅晶圆
时间:2026-03-09
石英灯电子变压器电路原理
时间:2026-03-06
一文详解MOS管驱动电路拓扑的设计
时间:2026-03-09
汽车芯片业应汲取的教训
时间:2026-03-09
半导体行业之ICT技术简介
时间:2026-03-09
集成电路的几纳米代表了什么?
时间:2026-03-09