铜导体的种类概述
电子元件2026-03-07
铜导体种类概述 铜导体由单条铜线或多条铜线组成,分别叙述如下: 硬铜线:经伸线冷加工而成,具有较高的抗张强度,适用于架空输电线、配电线及建筑线之导体.
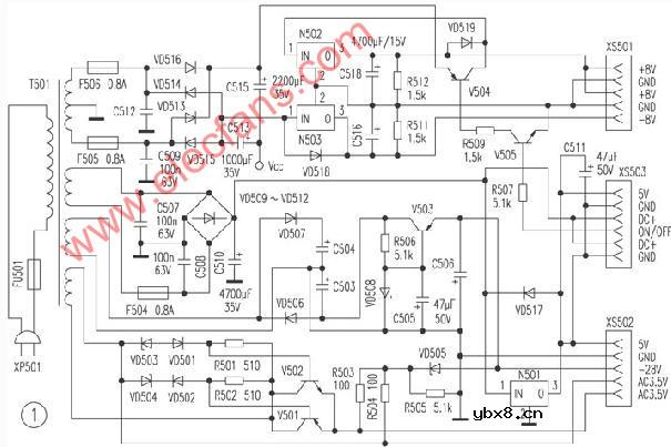
长虹VD6000型VCD机电源电路图
电路图基础2026-03-06
长虹VD6000型VCD机电源电路图 图1、图2是长虹VD6000型VCD机的电源电路,其中图1所示电路位于电源电路板上,属于串联可调稳压电源部分;图2所示电路在主机板上,属于开关电源部分。二者共同构成VD60
RS485基本知识介绍
时间:2026-04-18
什么是激光雷达?激光雷达的构成与分类
时间:2026-04-18
Excelpoint - 一文了解SiC MOS的应用
时间:2026-04-18
什么是磁电阻器?磁电阻特性及应用
时间:2026-04-18
什么是电场?电场在电容器中的应用
时间:2026-04-18
什么是ARM64?
时间:2026-04-17
vga和hdmi的区别
时间:2026-04-17
什么是ESD?ESD及TVS的原理和应用
时间:2026-04-17
开关电源原理与维修完整版 (10)_标清视频
时间:2026-04-16
开关电源原理与维修完整版 (11)_标清视频
时间:2026-04-16
基于逻辑门的构成解释如何完成任意逻辑的管...
时间:2026-03-08
彩灯电路
时间:2026-03-05
NE555的有趣电路设计分享
时间:2026-03-08
三相异步电动机原理
时间:2026-03-04
三相异步电动机的拆装详讲
时间:2026-03-04
从0学电路,万用表演示测量三极管方法
时间:2026-03-08
电动机单线远程正反转控制电路图
时间:2026-03-04
光耦在电子电路中作用、关键参数详解
时间:2026-03-08
转角测量电路
时间:2026-03-05
H桥电机驱动电路解析
时间:2026-03-08