光电耦合器(optical coupler,英文缩写为OC)亦称光电隔离器,简称光耦。光电耦合器以光为媒介传输电信号。它对输入、输出电信号有良好的隔离作用,所以,它在各种电路中得到广泛的应用。目前它已成为种类最多、用途最广的光电器件之一。光耦合器一般由三部分组成:光的发射、光的接收及信号放大。输入的电信号驱动发光二极管(LED),使之发出一定波长的光,被光探测器接收而产生光电流,再经过进一步放大后输出。这就完成了电—光—电的转换,从而起到输入、输出、隔离的作用。由于光耦合器输入输出间互相隔离,电信号传输具有单向性等特点,因而具有良好的电绝缘能力和抗干扰能力。
光电耦合器是一种把发光器件和光敏器件封装在同一壳体内, 中间通过电→光→电的转换来传输电信号的半导体光电子器件。其中,发光器件一般都是发光二极管。 而光敏器件的种类较多,除光电二极管外,还有光敏三极管、光敏电阻、光电晶闸管等。 光电耦合器可根据不同要求, 由不同种类的发光器件和光敏器件组合成许多系列的光电耦合器。
①光信号单向传输 ,输出信号对输入端无反馈,可有效阻断电路或系统之间的电联系,但并不切断他们之间的信号传递。
②隔离性能好,输入端与输出端之间完全实现了电隔离。
③光信号不受电磁波干扰,工作稳定可靠。
④光发射器件与光敏器件的光谱匹配十分理想,响应速度快,传输效率高,光电耦合器件的时间常数通常在微秒甚至毫微秒级。
⑤抗共模干扰能力强,能很好地抑制干扰并消除噪音。
⑥无触点,使用寿命长,体积小,耐冲击能力强。
⑦易与逻辑电路连接。⑧工作温度范围宽,符合工业和军用温度标准。
在发光源部分,用直流、交流或脉冲电源驱动,发光二极管外加正向电压条件下,便会将电能转换为光能从而发生发光现象;在信号放大部分,半导体光电子器件将信号放大以用于受光器;在受光器部分,光敏器件利用PN结施加反向电压,光照下反向电阻由大变小的原理来进行光能到电能的转换,出现光灭现象。因此,经过发光源、信号放大、受光器三部分后,光电耦合器完成电光电的转换。
(1) 在逻辑电路上的应用
光电耦合器可以构成各种逻辑电路,由于光电耦合器的抗干扰性能和隔离性能比晶体管好,因此,由它构成的逻辑电路更可靠。
(2) 作为固体开关应用 在开关电路中,往往要求控制电路和开关之间要有很好的电隔离,对于一般的电子开关来说是很难做到的,但用光电耦合器却很容易实现。
(3) 在触发电路上的应用
将光电耦合器用于双稳态输出电路,由于可以把发光二极管分别串入两管发射极回路,可有效地解决输出与负载隔离地问题。
(4) 在脉冲放大电路中的应用
光电耦合器应用于数字电路,可以将脉冲信号进行放大。
(5) 在线性电路上的应用
线性光电耦合器应用于线性电路中,具有较高地线性度以及优良地电隔离性能。
(6) 特殊场合的应用
光电耦合器还可应用于高压控制,取代变压器,代替触点继电器以及用于A/D电路等多种场合。
光耦合器是以光形式传递信号的,内部电路是由光敏三极管和发光二极管组合成一个电子元件被封装在个塑料壳内,接入电路后,输入端的电信号通过发光二极管变换成相同规律光束,再传给光敏三极管。光敏三极管把接收的光束还原成与发光二极管变化相同的光束电信号,即实现了电-光-电的转换。光起着媒介的作用。光耦合器的结构、引脚功能,封装外形见左图,内部电路见中图。

光电耦合器分为很多种类,图1所示为常用的三极管型光电耦合器原理图。当电信号送入光电耦合器的输入端时,发光二极体通过电流而发光,光敏元件受到光照后产生电流,CE导通;当输入端无信号,发光二极体不亮,光敏三极管截止,CE不通。对于数位量,当输入为低电平“0”时,光敏三极管截止,输出为高电平“1”;当输入为高电平“1”时,光敏三极管饱和导通,输出为低电平“ 0”。若基极有引出线则可满足温度补偿、检测调制要求。这种光耦合器性能较好,价格便宜,因而应用广泛。
当输入信号ui为低电平时,晶体管V1处于截止状态,光电耦合器B1中发光二极管的电流近似为零,输出端Q11、Q12间的电阻很大,相当于开关“断开”;当ui为高电平时,v1导通,B1中发光二极管发光,Q11、Q12间的电阻变小,相当于开关“接通”.该电路因Ui为低电平时,开关不通,故为高电平导通状态.同理,图2电路中,因无信号(Ui为低电平)时,开关导通,故为低电平导通状态。

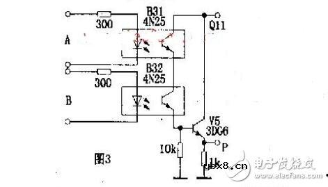
电路“与门”逻辑电路。其逻辑表达式为P=A.B.两只光敏管串联,只有当输入逻辑电平A=1、B=1时,输出P=1。同理,还可以组成“或门”、“与非门”、“或非门”等逻辑电路。

这是一个典型的交流耦合放大电路.适当选取发光回路限流电阻Rl,使B4的电流传输比为一常数,即可保证该电路的线性放大作用。

A是四组模拟电子开关(S1~S4):S1,S2,S3并联(可增加驱动功率及抗干扰能力)用于延时电路,当其接通电源后经R4,B6驱动双向可控硅VT,VT直接控制门厅照明灯H;S4与外接光敏电阻Rl等构成环境光线检测电路。当门关闭时,安装在门框上的常闭型干簧管KD受到门上磁铁作用,其触点断开,S1,S2,S3处于数据开状态。晚间主人回家打开门,磁铁远离KD,KD触点闭合。此时9V电源整流后经R1向C1充电,C1两端电压很快上升到9V,整流电压经S1,S2,S3和R4使B6内发光管发光从而触发双向可控硅导通,VT亦导通,H点亮,实现自动照明控制作用。房门关闭后,磁铁控制KD,触点断开,9V电源停止对C1充电,电路进入延时状态。C1开始对R3放电,经一段时间延迟后,C1两端电压逐渐下降到S1,S2,S3的开启电压(1.5v)以下,S1,S2,S3恢复断开状态,导致B6截止,VT亦截止,H熄来,实现延时关灯功能。

回调函数(callback)是什么?回调函数的实现方...
时间:2026-05-08
电压指示测试灯
时间:2026-05-08
PLC自动步程序的7种编程方法
时间:2026-05-08
压力变送器的工作原理
时间:2026-05-08
ipv6和ipv4有什么区别,哪个网速快?
时间:2026-05-08
TFTP简介_TFTP的特点_TFTP的应用
时间:2026-05-08
氩弧焊与电焊的优缺点,哪个更加结实
时间:2026-05-08
使用高压电阻进行设计的 10 个技巧
时间:2026-05-07
数字仪表与模拟仪表:它们有何区别?
时间:2026-05-07
基于半导体的电源模块与分立元件
时间:2026-05-07
电阻的原理和作用 电阻色环识别图 电路中电...
时间:2026-03-09
什么是室温超导?半导体时代将走向结束?芯...
时间:2026-03-09
NVIDIA CPU+GPU超级芯片大升级!
时间:2026-03-09
半导体光刻工艺 光刻—半导体电路的绘制
时间:2026-03-09
什么是硅片或者晶圆?一文了解半导体硅晶圆
时间:2026-03-09
石英灯电子变压器电路原理
时间:2026-03-06
一文详解MOS管驱动电路拓扑的设计
时间:2026-03-09
汽车芯片业应汲取的教训
时间:2026-03-09
半导体行业之ICT技术简介
时间:2026-03-09
集成电路的几纳米代表了什么?
时间:2026-03-09