压敏电阻是一种限压型保护器件。利用压敏电阻的非线性特性,当过电压出现在压敏电阻的两极间,压敏电阻可以将电压钳位到一个相对固定的电压值,从而实现对后级电路的保护。压敏电阻的主要参数有:压敏电压、通流容量、结电容、响应时间等。
压敏电阻的响应时间为ns级,比气体放电管快,比TVS管稍慢一些,一般情况下用于电子电路的过电压保护其响应速度可以满足要求。压敏电阻的结电容一般在几百到几千Pf的数量级范围,很多情况下不宜直接应用在高频信号线路的保护中,应用在交流电路的保护中时,因为其结电容较大会增加漏电流,在设计防护电路时需要充分考虑。压敏电阻的通流容量较大,但比气体放电管小。压敏电阻器简称VDR,是一种对电压敏感的非线性过电压保护半导体元件。
1)保护特性,当冲击源的冲击强(或冲击电流Isp=Usp/Zs)不超过规定值时,压敏电阻的限制电压不允许超过被保护对象所能承受的冲击耐电压(Urp)。
(2)耐冲击特性,即压敏电阻本身应能承受规定的冲击电流,冲击能量,以及多次冲击相继出现时的平均功率。
(3)寿命特性有两项,一是连续工作电压寿命,即压敏电阻在规定环境温度和系统电压条件应能可靠地工作规定的时间(小时数)。二是冲击寿命,即能可靠地承受规定的冲击的次数。
(4)压敏电阻介入系统后,除了起到“安全阀”的保护作用外,还会带入一些附加影响,这就是所谓“二次效应”,它不应降低系统的正常工作性能。这时要考虑的因素主要有三项,一是压敏电阻本身的电容量(几十到几万PF),二是在系统电压下的漏电流,三是压敏电阻的非线性电流通过源阻抗的耦合对其他电路的影响。
压敏电阻器的种类压敏电阻器可以按布局、制造历程、应用材料和伏安个性分类。
1.按布局分类压敏电阻器按其布局可分为结型压敏电阻器、体型压敏电阻器、单颗粒层压敏电阻器和薄膜压敏电阻器等。结型压敏电阻器是因为电阻体与金属电极之间的稀罕接触,才力有了非线性个性,而体型压敏电阻器的非线性是由电阻体本人的半导体性子决定的。
2.按应用材料分类压敏电阻器按其应用材料的不同可分为氧化锌压敏电阻器、碳化硅压敏电阻器、金属氧化物压敏电阻器、锗(硅)压敏电阻器、铁酸钡压敏电阻器等多种。
3.按其伏安个性分类压敏电阻器按其伏安个性可分为对称型压敏电阻器(无极性)和非对称型压敏电阻器(有极性)。
在选用压敏电阻时,必须考虑电路的具体条件,一般应遵循以下原则:
1、压敏电压V1mA的选取
根据电源电压选取,连续施加在压敏电阻两端的电源电压,不能超过规格书中列出的“最大持续工作电压”值。即压敏电阻器的最大直流工作电压必须大于电源线(信号线)的直流工作电压VIN,即VDC≥VIN;对于220V交流电源的压敏选择,要充分考虑到电网工作电压的波动幅度,选取压敏电阻的压敏电压值时,要留有足够的余量。国内电网一般的波动幅度为25%。应选用压敏电压为470V~620V的压敏电阻较合适。选用压敏电压高一点的压敏电阻,可以降低故障率,延长使用寿命,但残压略有增大。
2、通流量的选取
压敏电阻的标称放电电流应大于要求承受的浪涌电流或设备工作中可能出现的最大浪涌电流。标称放电电流应按压敏电阻浪涌寿命次数定额曲线中冲击10次以上的数值进行计算,约为最大冲击通流量的30%(即0.3IP)左右。
3、箝位电压的选取
压敏电阻的箝位电压必须小于被保护的部件或设备能承受的最大电压(即安全电压)。
4、电容Cp的选择
对于高频率传输信号,电容Cp应小些,反之亦然5、内阻匹配(ResistanceMatch)
被保护元器件(线路)内阻R(R≥2Ω)与压敏电阻瞬态内阻Rv关系:R≥5Rv;对于内阻较小的被保护元器件,在不影响信号传输速率的情况下,尽量採用大电容压敏电阻。
压敏电阻的主要作用就是用于电路中的瞬态电压保护。由于其如上所述的工作原理,使得压敏电阻相当于一个开关,只有当电压高于阙值时,阻值无穷小,开关闭合,使得流过其的电流激增而对其他电路的影响变化不大,进而减小了过电压对后续敏感电路的影响。压敏电阻的这种保护功能可以多次反复使用,也可做成类似于电流保险丝的一次性保护器件。
压敏电阻的保护功能已有了广泛应用,例如,家用彩电的电源电路就是使用压敏电阻来完成过电压保护功能的,当电压超过阙值时,压敏电阻便体现其钳位特性,把过高的电压拉低,使得后级电路工作在安全电压范围内。
压敏电阻主要用于电路中的瞬态过电压保护,但由于其类似于半导体稳压管的伏安特性,使得它还具有多种的电路元件功能。比如:压敏电阻是一种直流高压小电流稳压元件,稳定电压可达数千伏以上,是硅稳压管无法达到的;压敏电阻可用作电压波动检测元件;可用作直流电平移位元件;可用作荧光启动元件;可用作均压元件等等。
雷击会引起大气过电压。大多属于感应性过电压。雷击对输电线路放电产生的过电压称为直接雷击过电压,其电压值特别高,可达102~104V造成的危害极大。因此,对室外的电力系统和电器设备,必须采取措施防止过电压。
采用ZnO压敏电阻避雷器对消除大气过电压非常有效。一般将其与电气设备并联联接。若电气设备要求残压很低,可采用多级保护。下图是利用ZnO避雷器消除大气过电压的儿种常用保护电路。图(a)是三相电气设备ZnO避雷器的联接方法,图(b)是电磁阀控制系统ZnO避雷器的联接方法,图(c)为电源与负载之间ZnO避雷器的联接方法。

压敏电阻用于电气设备避雷
(a)三相电气设备
各种电子电路和电气设备在实际应用中,时常会受到操作过电压影响。所谓操作过电压即在电路工作状态突然变化时,电磁能量急剧转化和电能量快速传递时产生的抑制过电压。为防止这种过电压,可用高能ZnO压敏电阻保护各种大型电源设备、大型电磁铁及大型电机等;而对汽车回路、通信线路及许多民用电器线路则可用低压ZnO压敏电阻或其他种类的低压压敏电阻予以保护。
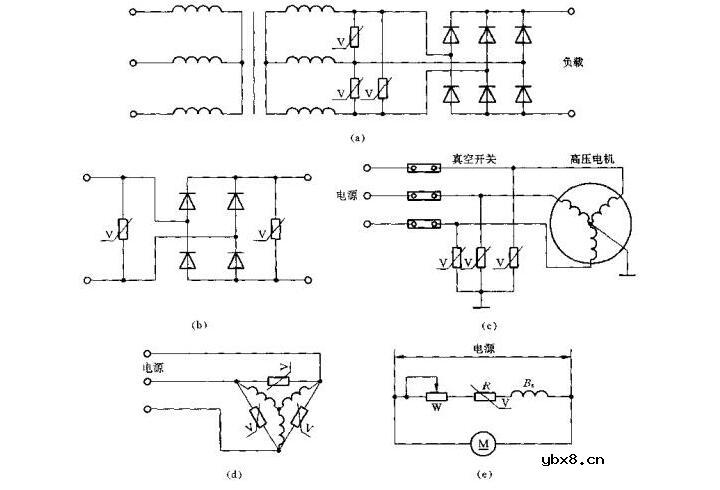
下图是用压敏电阻防止操作过电压保护电路的几个例子。图(a)为三相整流电路的保护方式;图(b)是单相桥式整流电路的保护;图(c)是用压敏电阻与真空开关配合,通过抑制操作过压对高压电机予以保护;而图(d)和图(e)分别是微型电机和直流电机的压敏电阻保护电路。

压敏电阻用于电路保护
(a)三相整流;(b)单相整流;(c)与真空开关配合;(d)三相电机;(e)直流电机
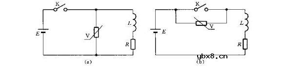
带感性负载的电路突然断开时,其过电压可超过电源电压的若干倍。过电压会造成接点间的电弧和火花放电,从而损坏接触器、继电器、电磁离合器等触头,缩短设备使用寿命。压敏电阻在高电压时具有分流作用,因此可用于在触点断开的瞬间防止火花放电,从而保护触点。压敏电阻保护开关或触头的联接方法如下图所示。压敏电阻与电感并联时,开关上的过电压等干电源电压与压敏电阻残压之和,压敏电阻吸收的能量为电感储存的能量。而压敏电阻与开关并联时,开关上的过电压等于压敏电阻的残压,压敏电阻所吸收的能量要略大于电感储存的能量。

压敏电阻用于开关保护
(a)与电感并联;(b)与开关并联
为防止半导体器件工作时由于某种原因产生过电压而被烧毁,常使用压敏电阻加以保护。下图即为压敏电阻保护晶体管的应用电路。在晶体管集电极与发射极之间,或在变压器的初级并联压敏电阻,能有效地抑制过电压对晶体管的损伤。在正常电压下,压敏电阻呈高阻状态,只有极小的泄漏电流。而当承受过电压时,压敏电阻迅速变为低阻状态,过压能量以放电电流的形式被压敏电阻吸收。浪涌电压过后,当电路或元件承受正常电压时,压敏电阻又恢复高阻状态。

晶体管的过压保护电路
(a)与三极管并联;(b)与电感并联
电感器设计流程和见解
时间:2026-05-01
什么是触发器?触发器的作用是什么?
时间:2026-05-01
什么是电源?电源是如何进行分类的?
时间:2026-05-01
电驱动NVH的特点和结构
时间:2026-05-01
什么是霍尔传感器?
时间:2026-05-01
电负性的计算方法
时间:2026-04-30
电导的定义_电导的单位_电导怎么算
时间:2026-04-30
什么是计数器_计数器的作用
时间:2026-04-30
什么是欧姆定律_欧姆定律公式
时间:2026-04-30
RAID是什么?RAID有哪些?
时间:2026-04-30
电阻的原理和作用 电阻色环识别图 电路中电...
时间:2026-03-09
NVIDIA CPU+GPU超级芯片大升级!
时间:2026-03-09
什么是室温超导?半导体时代将走向结束?芯...
时间:2026-03-09
石英灯电子变压器电路原理
时间:2026-03-06
什么是硅片或者晶圆?一文了解半导体硅晶圆
时间:2026-03-09
半导体光刻工艺 光刻—半导体电路的绘制
时间:2026-03-09
一文详解MOS管驱动电路拓扑的设计
时间:2026-03-09
汽车芯片业应汲取的教训
时间:2026-03-09
压敏电阻型号的含义
时间:2026-03-05
半导体行业之ICT技术简介
时间:2026-03-09