恩智浦半导体(NXP Semiconductors)针对LED照明陆续推出基于GreenChip™技术的紧凑型调光和非调光解决方案SSL210X系列和SSL2108X、SSL2110X系列,以及另外一款特别针对于大功率可调光LED驱动的SSL4101方案,可满足100V、120V和230V市场低本高效应用的设计需求,驱动器最大转换效率高达95%,PF达到0.9以上。
一 可调光、低功率型、兼容隔离和非隔离架构的LED恒流驱动高效方案---SSL210X系列
SSL210X系列,是NXP推出专门针对可调光LED的新一代恒流驱动方案,可以实现TRAIC和电子调光器调光,可应用于球泡灯,面板灯,日光灯,射灯等驱动;SSL210X系列驱动与当今照明基础设施完全兼容,可以直接采用整流市电电源并结合可控硅调光器工作。

SSL210X功能特点
?通过内置式专用电路深度兼容可控硅调光
?SSL2101/2102:
– 内部集成650V功率MOS管(6.5Ohm)
– 内部集成两个专用的HV bleeder开关,实现与外部的可控硅调光控制
– 自举供电,80 – 276VAC直接启动
?SSL2103:
– 功率MOS外置,最大程度自由设计驱动功率范围
– 谷底检测功能实现高PF,以及特有去耦功能实现高效率方案
– 恒Ton控制,最大程度提高PF值
?过温保护,欠压锁定,绕组短路保护,过流保护提供方案的高可靠性
?可完美兼容隔离及非隔离方案,Buck或 Flyback拓扑架构
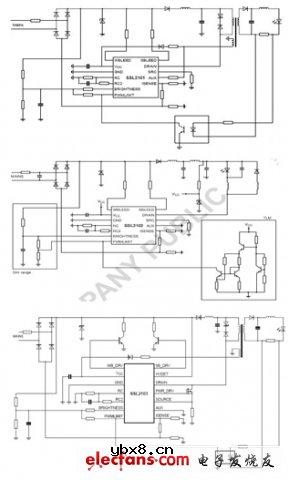
SSL210X原理框图

SSL210X典型应用图

SSL210X DEMO列表

二 非调光低功率型、接高低压市电工作的非隔离LED恒流驱动高效方案---SSL2108X系列
SSL2108X系列是NXP公司推出的高压集成电路,主要用来驱动通用照明的非调光LED灯,器件集成了300 V或600 V功率开关,具有多种保护功能如欠压锁住(UVLO), 前沿消隐(LEB),过流保护(OCP),短绕组保护(SWP),超温保护(OTP)以及短路保护(OSP)等,可满足100V、120V和230V市场低本高效应用的设计需求,驱动器最大转换效率高达95%,这也是恩智浦致力于开发智能高效照明解决方案的又一重要成果。
什么是PCA?何时应该使用PCA?
时间:2026-04-28
仪表放大器放大倍数分析
时间:2026-04-28
射频微波设计入门
时间:2026-04-28
变压器结构
时间:2026-04-28
8种进行简单线性回归的方法分析与讨论
时间:2026-04-28
什么是RS485通信接口
时间:2026-04-28
简单的上色装置
时间:2026-04-26
液晶屏对比度温度补偿
时间:2026-04-26
双输入视频多路复用的电缆驱动器
时间:2026-04-26
带有75Ω负载的抗阻匹配线路驱动器
时间:2026-04-26
电阻的原理和作用 电阻色环识别图 电路中电...
时间:2026-03-09
NVIDIA CPU+GPU超级芯片大升级!
时间:2026-03-09
什么是室温超导?半导体时代将走向结束?芯...
时间:2026-03-09
石英灯电子变压器电路原理
时间:2026-03-06
半导体光刻工艺 光刻—半导体电路的绘制
时间:2026-03-09
什么是硅片或者晶圆?一文了解半导体硅晶圆
时间:2026-03-09
汽车芯片业应汲取的教训
时间:2026-03-09
半导体行业之ICT技术简介
时间:2026-03-09
压敏电阻有正负极吗
时间:2026-03-05
实用模拟电路小常识浅析
时间:2026-03-09