熟悉和掌握工厂常用控制电气控制电路,是每个电工必备的基本功,很多人面对各种各样的实际控制电路常常觉得无从下手。
小编花了两天终于找到这个,在这分享给大家:电气设备控制电路的图集,其中除了控制电路图外还有对应的实物接线图,比较直观,有助于大家提高实际接线能力。
其中包含了全压启动的电动机常用控制电路124例:



无声装置的电动机控制电路12例

按照生产工艺要求的电动机控制电路21例

液位控制器启停的供排水泵电动机控制电路7例

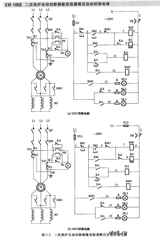
采用频敏变阻器启动的电动机控制电路5例

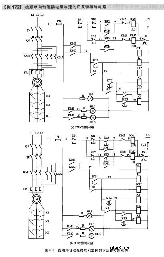
绕线型电动机转子串联电阻启动控制电路8例

小型混凝土搅拌机控制电路9例等301例电路图



此外还有常用的电气文字符号、图形符号大全附录哦!


审核编辑:汤梓红
相关热词:#控制电路
3dd15d能用什么代替?d209l是能替换3dd15d吗...
时间:2026-03-07
tip41c是什么管_可以用什么代替
时间:2026-03-07
开关三极管工作原理详解
时间:2026-03-07
tip41c好坏怎样识别_数字万用表识别tip41c好...
时间:2026-03-07
三极管基本电路原理和检修详解
时间:2026-03-07
大功率三极管有哪些 中功率三极管型号有哪些
时间:2026-03-07
晶体三极管的结构和作用分析 详解晶体三极管...
时间:2026-03-07
晶体三极管放大原理 详解晶体三极管放大电路
时间:2026-03-07
pnp三级管怎么接线 详解三极管pnp和npn
时间:2026-03-07
三极管参数及功率计算 浅谈三极管参数应用
时间:2026-03-07
彩灯电路
时间:2026-03-05
电动机单线远程正反转控制电路图
时间:2026-03-04
三相异步电动机原理
时间:2026-03-04
三相异步电动机的拆装详讲
时间:2026-03-04
USB转232电路图
时间:2026-03-04
三相异步电动机的七种调速方式
时间:2026-03-04
转角测量电路
时间:2026-03-05
经典的正弦波发生电路
时间:2026-03-05
电度表的工作原理
时间:2026-03-04
电风扇红外遥控器2
时间:2026-03-04