水位控制器是指通过机械式或电子式的方法来进行高低水位的控制,可以控制电磁阀、水泵等,成为水位自动控制器或水位报警器,从而来实现半自动化或者全自动化。如下图所示:

水位控制器电路图
在水池给水控制系统中,主机安装在水池,从机安装在水源泵房。工作中,主机实时检测水池水深信号,并短信指令从机控制水泵,上限启泵,下限停泵。如果水池水位超过上上限、或低于下下限,主机短信通知管理员,如果水泵故障,从机短信通知管理员。管理员可现场查看,或编发短信指令,强制启、停水泵。
水位控制器广泛应用于工业锅炉、民用建筑用水池、水塔、水箱,以及石油化工、造纸、食品、污水处理等行业内开口或密闭储罐,地下池槽中各种液体的液位测量,被检测的介质可分水、油、酸、碱、工业污水等各种导电及非导电液体。与电动阀组成一套先进的液位显控设备,自动开、关电动阀。
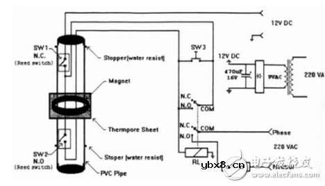
本文所示的电路图1是控制高架游泳池的简单便方案。电路非常简单并且非常容易制造。图1中的SW1(通常闭合)和SW2(通常开路)是密封的PVC管中的微型舌簧开关。管的两端做成防水的,用防水密封胶密封它们。

图1自动水位控制电路
1个磁铁安装在可以浮在水面的热孔隙薄片上。磁铁可随水面上下移动并可驱动舌簧开关。当水池完全放空时磁铁安置在制动器上(如图1所示),而SW2闭合。12V电源通过SW1和SW2连接到RL继电器的线圈上。继电器被激励,而且经继电器的1个公共端连接VAC到水泵的电机。
当水泵开始注水到游泳池时,磁铁随着水面向上移动。当磁铁离开支座时,SW2开路,但电源通过继电器RL的第2个公共端仍然连接到继电器的线圈上。当磁铁到达SW1时,它打开SW1开关,而电源到达继电器线圈的第2条通路也断开。继电器去除激励,关断水泵。当从水池排水时,SW1再次闭合,但电源不能到达继电器线圈。水进一步排出,SW2闭合,而继电器再次被激励,从而再次开启水泵。此过程一次又一次地重复。
水泵不是连续运行,而是间隔运行。间隔时间依赖于舌簧开关之间的距离,然而,手动按瞬时开关SW3可以开启水泵。
RL是DPDT继电器(1个极用于逻辑控制,1个极用于开/关电机)线圈电压为12Vdc,按点负荷依赖于负哉。
SW1和SW2为微型舌簧开关。
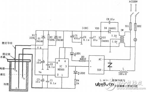
如图所示为农用液位自动控制电路。该控制电路由降压整流电路、RS触发器、固态继电器(SSR)控制电路等组成。其中降压整流电路为整个控制电路提供VDD=9V的直流电压。

当水池内无水时,若刚接通电源,则因C3上电压不能突变而使IC(555)②脚为低电平,555被置位,3脚输出的高电平使SSR截止,电机D不运转。此时C3、C4分别通过R1、R2进行充电,当C4上电压充到2/3VDD时,IC复位,③脚输出的低电平使SSR内部的光电耦合器将交流220V电压接通,电机D因得电而运转抽水。当水位上升至b探极时,C4通过水进行放电,但555仍输出低电平,电机D继续转动。当水位升至探极a时,C3通过水进行放电,当C3放电到使②脚电位低于1/3VDD时,555置位,3脚输出的高电平使SSR截止,电机D闼无电而停转,液位开始下降。当b探极露出水面时,C4又充电,重复上述过程。这样周而复始,使液面保持一定的高度。
SSR为交流过零型固态继电器,其内部为光电耦合器,使控制端与输出端隔离,完全可靠。
该控制电路除可对农用液位进行自动控制外,还可对水塔液位等进行自动控制。
相关热词:#控制电路
影响介电常数的因素有哪些?
时间:2026-04-22
关于电流互感器基础知识介绍
时间:2026-04-22
开关电源的工作原理及特性
时间:2026-04-22
绝缘栅双极型晶体管(IGBT)外形、等效结构与...
时间:2026-04-22
信噪比(SNR)的定义,如何计算信噪比
时间:2026-04-22
波特率是什么意思_怎样计算波特率
时间:2026-04-21
RS485基本知识介绍
时间:2026-04-18
什么是激光雷达?激光雷达的构成与分类
时间:2026-04-18
Excelpoint - 一文了解SiC MOS的应用
时间:2026-04-18
什么是磁电阻器?磁电阻特性及应用
时间:2026-04-18
基于逻辑门的构成解释如何完成任意逻辑的管...
时间:2026-03-08
彩灯电路
时间:2026-03-05
NE555的有趣电路设计分享
时间:2026-03-08
三相异步电动机原理
时间:2026-03-04
三相异步电动机的拆装详讲
时间:2026-03-04
从0学电路,万用表演示测量三极管方法
时间:2026-03-08
电动机单线远程正反转控制电路图
时间:2026-03-04
光耦在电子电路中作用、关键参数详解
时间:2026-03-08
H桥电机驱动电路解析
时间:2026-03-08
转角测量电路
时间:2026-03-05