实现电动机点动的控制线路
时间:2026-03-07
三相异步电动机正反转电气控制线路
时间:2026-03-07
双重互锁得正反转控制线路和自动往复控制线...
时间:2026-03-07
定子串电阻降压起动控制线路
时间:2026-03-07
三个接触器控制的星形-三角形降压起动的控制...
时间:2026-03-07
两个接触器控制的自耦变压器降压起动控制线...
时间:2026-03-07
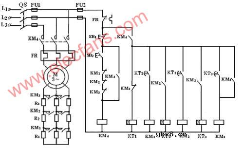
电流原则控制绕线式异步电动机转子串电阻起...
时间:2026-03-07
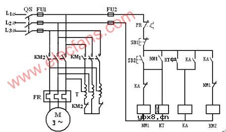
时间原则控制绕线式异步电动机转子串电阻起...
时间:2026-03-07
单向运行反接制动的控制线路
时间:2026-03-07
时间原则控制的单向能耗制动控制线路
时间:2026-03-07
彩灯电路
时间:2026-03-05
三相异步电动机原理
时间:2026-03-04
三相异步电动机的七种调速方式
时间:2026-03-04
转角测量电路
时间:2026-03-05
经典的正弦波发生电路
时间:2026-03-05
电度表的工作原理
时间:2026-03-04
电风扇红外遥控器2
时间:2026-03-04
电动机单线远程正反转控制电路图
时间:2026-03-04
三相异步电动机的拆装详讲
时间:2026-03-04
USB转232电路图
时间:2026-03-04