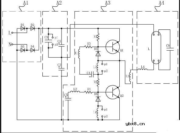
一种节能的电子整流器的电路,包括整流单元、滤波分压单元、震荡单元和谐振单元,所述震荡单元包括上桥臂单元和下桥臂单元,所述上桥臂单元和所述下桥臂单元分别连接有上缓冲单元和下缓冲单元,所述上缓冲单元和下缓冲单元均回馈连接于滤波分压单元,其中,当所述上桥臂单元或所述下桥臂单元过压时,所述上缓冲单元或所述下缓冲单元对多余的能量进行存储,并传递至滤波分压单元以供二次利用。本实用新型电子整流器的电路,设置了上缓冲单元和下缓冲单元,当上桥臂单元或者下桥臂单元所接受到的震荡电压过大时,能够触发上缓冲单元或下缓冲单元工作,对能量进行储存并回馈至滤波电容进行二次利用,以此达到了节能的目的。



(综合整理:360个人图书馆、21ic电子网、)
电感器设计流程和见解
时间:2026-05-01
什么是触发器?触发器的作用是什么?
时间:2026-05-01
什么是电源?电源是如何进行分类的?
时间:2026-05-01
电驱动NVH的特点和结构
时间:2026-05-01
什么是霍尔传感器?
时间:2026-05-01
电负性的计算方法
时间:2026-04-30
电导的定义_电导的单位_电导怎么算
时间:2026-04-30
什么是计数器_计数器的作用
时间:2026-04-30
什么是欧姆定律_欧姆定律公式
时间:2026-04-30
RAID是什么?RAID有哪些?
时间:2026-04-30
电阻的原理和作用 电阻色环识别图 电路中电...
时间:2026-03-09
什么是室温超导?半导体时代将走向结束?芯...
时间:2026-03-09
NVIDIA CPU+GPU超级芯片大升级!
时间:2026-03-09
半导体光刻工艺 光刻—半导体电路的绘制
时间:2026-03-09
石英灯电子变压器电路原理
时间:2026-03-06
什么是硅片或者晶圆?一文了解半导体硅晶圆
时间:2026-03-09
一文详解MOS管驱动电路拓扑的设计
时间:2026-03-09
汽车芯片业应汲取的教训
时间:2026-03-09
压敏电阻型号的含义
时间:2026-03-05
半导体行业之ICT技术简介
时间:2026-03-09