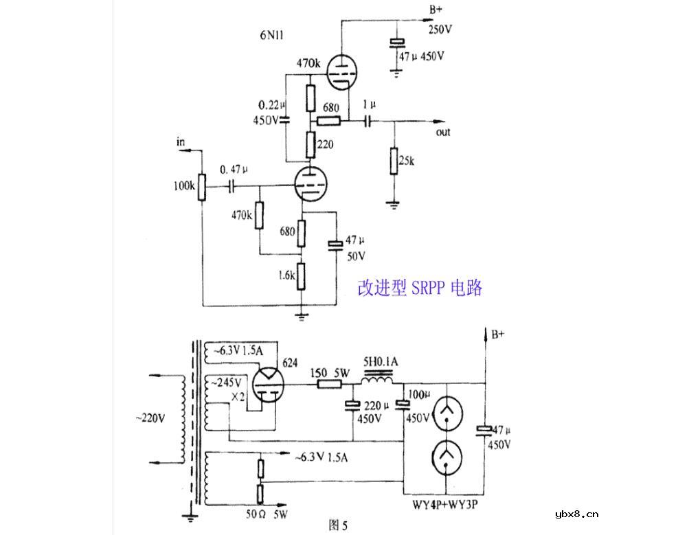
第五部前级改进型SRPP线路,胆管可换用6N11、6DJ8、ECC88、6922,线路见图5.这个线路笔者曾在有关文章中介绍过,它主要特点是控制力较好,声底不薄也不厚,过荷量十分充裕,失真极低,比一级或两级共阴极放大更为优越,音效亦比用6N10或6N11作一般的SRPP的线路更佳。
笔者以自己的制品换上英国ECC88、飞利浦的6DJ8时,声音似乎有点甜暖,音乐线条相对不够清晰,声像定位不算得最准,声场也不够真实,但整体效果比6N11佳;而用飞利浦6922时最明显的是低音更为有力,声底中性,分析力则更上一层楼,乐器分隔清楚,音乐韵味似乎更胜英国ECC88.这个前级,音效有如晶体管机般爽朗明快,也不一点胆机的柔顺音质,分析力能透感是它的长处,如听惯了Marantz7或两级6SN7的声音,再听它时会让人有耳目一新的感觉。

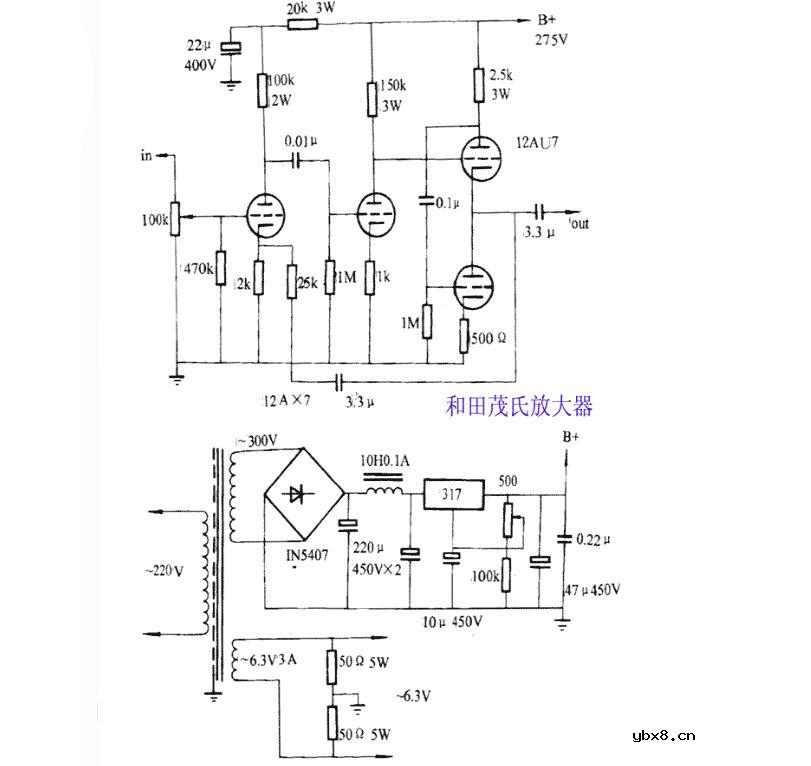
我现在最常用的前级是日本人和田茂在60年代初推出的线路,发烧界取名为和田茂氏前级,该线路为以12AX7两级放在加一级以12AU7作SRPP阴极输出线路,该机外观如附题照片,这部机采用搭棚焊接。
和田茂氏线路的前两级与Marantz7相似,但在最后一级却使用与SRPP相似的SRPP阴极输出跟随电路,这个SRPP与一般的电压放大不同,它无电压增益,只起到减少输出阻抗和扩流作用,使其负载能力远比马兰士7的共屏极接法的跟随器大得多,高频响应及信噪比也比屏极接法好。和田茂氏线路和Marantz7的电路结构有些相似,显而然之它是改进Marantz7线路而来的,它们的差别在于用V3、V4接成SRPP代替Marantz7中的V3,作用依然是缓冲器。 作为一个缓冲器,12AU7(6N10、ECC82)显然比利12AX7(ECC83、5751)要好些,该线路与常见的SRPP线路相比,无论音质或音效都是稍胜一筹的,因为它把放大功能独立了出来,由ECC83专职负责,再用一个SRPP型跟随电路与后级分开,这比起只用SRPP作放大电路结构是先进一些。
尽管和田茂氏前级没有Marantz7出名,但从性能来讲,它极为出色。自去年八月份焊好这部机至今,我发觉它既保持了Marantz7醇厚又富于音乐味的特色,同时无论动态、瞬变、高低频响应、分析力信噪比都比Marantz7好,而在音场、通透感方面也足以和Marantz7并驾齐驱。这个线路也是本文介绍各线路中表现最全面的一款,但制作中须注意输出级耦合电容的选择,用10U时声音的低频厚得力是了其中庸之道选用2.7U—4.7U效果较好。同时还要注意12AU7上面那个三极管的阴极工作电压为145V左右,相对灯丝电压高许多,当然,简单的接入也能工作,但会缩短电子管的寿命,请用分压电阻把灯丝悬浮于约90V运作。

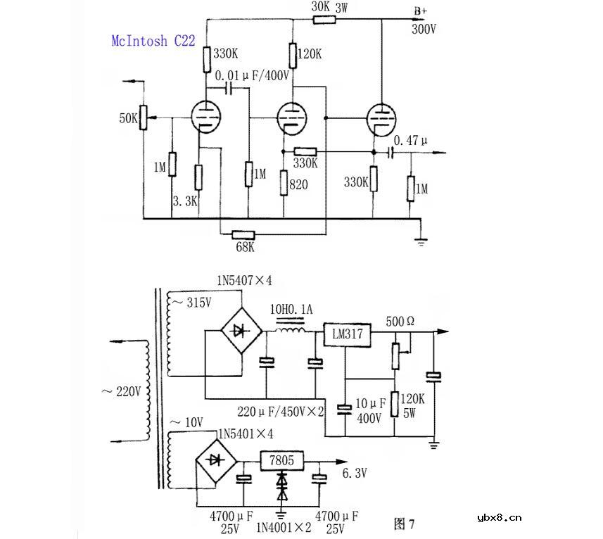
与Marantz7齐名的美国Mclintosh(麦景图)C-22前级放大器也是电子管历史上的经典名器,和前面的Marantz7对比,C-22的差别在于反馈电路的设计,它的负反馈由V2屏极引回 V1阴极,网络阻值比Marantz7大不少,除了采用负反馈外,C-22还采用了局部正反馈,它这里的作用还有点象一个动态激励器。正反馈加入时听感上要比不加入的好听,声音更宏大,质感也更加强一点,Mclntosh在它的最新一代改良型MC-275功率胆机就使用了正反馈。
虽然历史上Mclntosh C-22是外观最漂亮的电子管前级,但它重放的声音却和Marantz7大不相同,总体来说笔者新焊装的C-22线路的声音虽然圆滑甜美,但与一些较高级的线路相比,它的音扬总不够清晰,分析力相对不够高,仿佛多了一层雾,在这部机中笔者曾用过普通国产6N4,也用过出口管12AX7,美国的5751(12AX7)甚至英国大盾ECC83,但无论如何换胆,始终改变不了它那种有如隔着一层纱布看风景的特性。后来我将高压及低压电源全部改用稳压电源,阻容元件的关键部位均换上高分析力补品元件,其分析力及音场才有一丁点的提高,与其它著名的电子管前级线路相比,它的声音就象现在流行的艺术照,有一种朦胧、令人想象的美感。

要是刚刚知道电子管前级的话就玩(6n3 srpp)前级,带一般的功放都还可以,淘宝里面有很多商家都在做,6n11是毒药,听起来没有胆味,至于12ax7 12au7 就你对胆机有了一定了解在接触了,推荐玩jadis 200,马兰士7,和田茂 这几个经典。另外用6N9P和6N8P都比较不错。
音频在信号进入功放前进行预处理,这已成为了业界的共识。电子管前级的打造简单,花费又不高,而且用其与电子管功放或晶体管功放搭配能柔化数码声的“硬度”而得到较为通透的效果。本人在打造胆前级时,几经摩改最后定型于本刊97-3期上,在摩改中用料一次次提高。较老的西门子金脚E88CC都借来参加较试,历经6N8P(6SN7GT)、6N10(12AU7)、6N1、6N2(12AX7)、6N3(5670)等,都各具特色。但从解析力上而讲,用6Nll搭配6N10最好,声音也最为柔滑,G2和G3都用6N10,并把其跟随范围作调整,算是此电路应用的最佳状态,通透度、力度感,在较试过的管子中表现最好,可以说是一素质较高的前级。胆管前级的电路是很多的,但照方配药不一定会得到满意的结果,我们要注意一些问题:
1、管子参数、形状的影响及特性曲线的应用
管子的参数的影响已为我们共识,如跨导S大的声音要劲力一些,有的还有前冲情况,6J5就有此感觉。6N2线性不太好,但却被认为是胆味浓烈的管子,对晶体管功放的柔化非常突出,听起来发酥,具体讲就是小提琴的松香味更浓,这些大家都可以感受得到。
屏流大一些,低频的厚度会增加,不管是功放还是前级,一些佳作的屏压用到了极限值或稍超过极限值,既增加了输出也增加了屏流值。虽说是电压放大,但也不能一味地追求较高的增益而使管子处于欠流状态(低于推荐屏流值)。管子形状对音色的影响,最初是听老烧友们谈到的EL34与KT88时所言,经一试,它们确实有些不同,后采又对6J1~6J5、FU-5~FU811、6P3P、6P1进行比较。当然,这些只是大体上的比较,具体的细处还得慢慢地去晶。听音乐,除了去感觉音乐的内涵外,用不同的管子去领略作品的音色味,这也是晶体管机所不及的(指换管子而言)。电路中工作点还可以设计成机外可调方式,更可增加聆听比较的灵便性。
再从管子的屏极特性曲线来看,应取曲线平直和曲线的间隔均匀度高的管子,如6Nll、6N10等三级管和6J1等这些常见的管子,并且把工作点选在曲线的最佳区域,这主要是为了获得较低的失真,但实际应用中6N1、6N2、6F2等曲线并不好的管子却在很多名机上见到,McIntosh的MC-275上,新旧款电路中都有12AX7(6N2),这些从低失真率采说是不太行的,这可能是为了迎合一些特殊的音色要求吧!
除此而外,应用中还应注意屏栅特性曲线以及跨导曲线。如果这一点不注意是不行的。首先来看输入动态范围的大小和降低输入失真的问题。查阅电子管手册,可以看到6N2在选择屏压为250V时其输人电压不应超过1.5V,大于此值(绝对值),就使信号落在曲线的弯曲区域,信号一进入就会引起输入失真而且也因6N2的内阻较高,放大因子μ值大(输入范围也小),这就是我们通常把6N2用于级数较少的扩大器中的原因。6N11在150V的屏压时,输入范围可以达到—4V左右(工作点选择—3V处)。而6N10在屏压为250V时,却可以达到—10V左右(工作点在—5V处)。这也决定了6N11 应用时应放在级数比较靠前的位置,而6N10却可以放在输入级,也可以放在靠后的地方,甚至放在推动级,有一款无输出变压器功放(见《电子报》合订本93年P214),功率管用的就是6N10。下表是一些管子的输入范围:

而且这些工作区域也正好落在手册给出的跨导值区域,使得工作中,跨导才不会有较大的变化。它还关系到输入灵敏度问题,曲线陡的管子只要输入较小的信号电压就能获得较大的屏流,反应非常迅速,也使得这些管子在动感上比低跨导的管子要更胜一筹。这更说明了要得到比较大的“劲力”,栅极的控制能力是不容忽视的。另外,择管时还应注意到管子之间的输入电容Csr和极间电容Cak,因寄生电容有下列关系:

Cw为装配电容。根据密勒效应,则有

因此,为了不影响高频的延伸,应选择这些电容较小的管子,也是人们比较垂青6N9P(6SL7)、6N10(12AU7)、6N8P(6SN7GT)等管子的原因。下表是一些管子的参数。

2、对SRPP的意见
手中的刊物中前级电路介绍得多的要算是SRPP电路了,其优点是可想而知的,用在输入级,一方面是输出阻抗低,对下一级信号的驱动力强,且对后接阻抗低的衰减式音调网络有利。二是阻抗降低使分布电容分流作用下降,改良了高频区幅频失真,展宽高频响应。但是也存在一定的缺点,一是低频要比三极管屏极输出接法差一些,二是一个电路中重复用的次数太多,也会引起不良的影响,实践中发觉所用次数越多低频的量感会变脆,而且不厚实。本人曾按(无线电与电视)96年第5期上“SRPP分析与应用”之作仿制过纯用SRPP作功放输出的功放,使尽浑身解数都未把其低频弄得令人满意。用料和焊接都无错,输出变压器也多次绕制,但收效不大。引入较大的负反馈都无见效,后来才考虑到用在功放级的SRPP使得阴极被带上正高压,查表才知其高压已接近管子阴极的极限承受力。所以,这是个比较有说服力的教训,任何照方配药的打造都可能会产生后患,动手前应对电路考虑考虑。在做SRPP电路时尤其要注意阴级的高压值。以免造成阴极和灯丝之间的击穿,造成损失,特别是6DJ8、E88CC等。一般情况下,笔者提倡SRPP用在输入级比较好。以下是一些管子阴极与灯丝间允许的最大正高压值:

另外,通过实验还证明,单用一级SRPP作前级放大,乐声前冲得太厉害,加入了一级缓冲器后,声音圆滑得很多,且继承了SRPP的清爽性,极富魅力。“金牛”牌胆前级就是用SRPP+缓冲器阴极输出的例子,但也仍然还有改进的余地。总之,一款电路的优良性是具有条件的,是有一定的适用范围的。
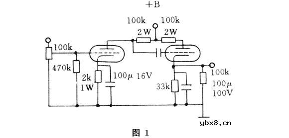
3、英格尔胆前级FS660与6411的应用
应用四、五极管作前级的例子是很多的,如6F2、6J8P、6J5等,在音频放大应用中得到了很好的效果,而用6J1的却不太多,英格尔的FS660前级就很有特色,是6J1作三极管应用在前级音频放大的佳作之一。据赵志英先生称,此电路为日本人须藤氏所设计,只略作改动,电路图如图1,须藤氏此人在(实用电子文摘)上作过介绍,是日本胆派高手之一。此电路很简单,成为英格尔的低价位拳头产品之一,用于自焊也是比较可行的。其管子矮小,是制造薄型前级的首选管。从6J1三极管曲线可以看出此曲线跟6N10等极为相似,从曲线可测其跨导,内阻等跟6N10相似,但管子外形却没有6N10大。6N10(12AU7)也是一只烧遍胆界的优秀管,惹人喜爱的曲线使其有了广泛的应用。通过应用,6J1代替也有很好的表现,能代替6N10,声音还更加清丽一些,不拖泥带水(这跟6N3也有关系)。按说后面的阴极输出器也应该用6N10,可却用了6N3(原用6N4),这是一只中跨导(S)管,内阻却比6N10低2个千欧以上,一是可降低输出阻抗(Ro=1/S),二是选择较高一些的跨导,对降低输出噪声也有好处(不用6N11、6N6在(音响技术)97年3期上拙文有述,此处不再赘言)。此前级试听结果是低频感比SRPP(6N11)+缓冲器(6N10)要厚些,中频相似,高频延伸稍次(用《雨果发烧碟一)测试)。用于听音比较的系统为“音乐传真”-A2甲类功放+BOSE401音箱。样机外壳为梨木雕制(意大利Urison Research-Mystery One和$msrt.845外壳就是用樱桃木雕制,外观极具魅力,我们的土炮要登大雅之堂,也需打扮),用分体电源供电。另外要注意:作三极管应用时,因6J1的输入范围没有6N10的宽,要注意这一点。原电路用了直耦方式,为了防止异常,制作时改为电容耦合。题图照片为样机实图。

4、“绝对线性放大器’和音乐传真X10-D系列缓冲器
最近在某些刊物上看到称叫“绝对线性放大器”的电路如图2,说是专利,其实与前面提到的禾输出变压器电子管功放的某些地方是相同的,只是取消了环路负反馈而已。

此电路与SRPP相似,但不同之处是输出选在G2管阴极电阻下端,G2管是G1管的“纯”有源负载。三极管的内阻相对较低,当作负载后,G1的增益就由所加屏压和G22管(内阻)和R2决定,也就说明了此电路的增益不大,属于“甲类”缓冲器(buffer)。增益小的结果是特性曲线引起的非线性失真相应就小,“绝对”是不可能的。在绝对线性放大器的打造中,R2用10k可调电阻,用不同的管子试听结果就有不同,G1用6N10,G2用6N2,R2调到2k时,与其他胆前级电路区别不大,只增益稍大。而G1用6N11,G2用6N10,R2取1~2k时,与音乐传真A2甲类功放搭接,觉得胆味很薄,有点象NAD302功放,但不影响解析力。
说到缓冲器,音乐传真的X10系列电子管前级是很好的例子,其中X10-D最便宜。两只E88CC接成三极管A类,其增益不大,但经此器后,晶体管会变得相对温柔一些,既有晶体管的劲力也有胆管的暖和,是使用晶体管而又想听点胆声的烧友的理想搭档。
打造前级时还需注意供电部分的质量,这已有很多人谈过。
5、管子的并联使用
在用6N2时,因6N2的内阻大,当时手中没有高阻值大功率电阻,为降低其内阻而将其并联使用,不想此作得到了意想不到的结果,分析力提高,一改6N2的温暖,而就变得有些清丽。其实很简单,这得利于跨导的倍增和内阻的倍减。
想到6J1的好处,可将其并联起采作三极管使用,此时跨导约为10,内阻降到约3.5k左右,相当于6Nll。试听结果是用于输入级时动感好,低频有弹性,但空气感稍差,低频要比6Nll瘦一些。这时才想到英格尔FS660对6J1的屏级供电是160V,于是把屏压改成160V,果然仍有改观,再加到200V(电子管手册极限值)低频的弹性十足,且要厚实得多,味也有一定的功底。这可能是在不改变负载的情况下,增大屏压也相应增大了屏流值。不过使用寿命也会相应短一些。在有此参考之下,把6Nll并联后放在前述本刊97年3期上SRPP电路中G1管处,G2、G3用6N10,分析力意想不到的好,动态感、速度直迫纯晶体管机几乎与纯用晶体管机时接近。20多的跨导,对微弱信号的迅速反应得到了充分的反映和表达,迈克尔·杰克逊的“救救地球(Heal the world)”在力度中显得富有感情。实验中还知增益不能太大,否则会使寄生电容增大,造成高频变坏。
6N2等管子有待实验,但会有较好的结论的。
工业4.0:称重传感器行业的“四一八”
时间:2026-03-16
大联大世平集团推出智能手机之指纹识别和高...
时间:2026-03-16
大联大友尚集团推出先进的ST新款动作传感器
时间:2026-03-16
Littelfuse公司的新型压装式舌簧传感器安装...
时间:2026-03-16
Dialog公司推出最低功耗的12自由度蓝牙智能...
时间:2026-03-16
SMI推出高稳定性、高精度的中等压力传感器
时间:2026-03-16
大联大品佳集团力推Liteon(光宝科技)应用...
时间:2026-03-16
Molex 为集成传感器系统提供全套印刷型传感...
时间:2026-03-16
Mouser备货业界最小的IO-Link设备收发器Max...
时间:2026-03-16
宇航员可穿戴感应器 Hexoskin助力监控生命体...
时间:2026-03-16
玻璃釉电容器的结构与特点
时间:2026-03-05
电阻的标称阻值和允许偏差
时间:2026-03-05
石英灯电子变压器电路原理
时间:2026-03-06
变压器并列运行的条件浅析
时间:2026-03-06
关于STM32WL LSE 添加反馈电阻后无法起振的...
时间:2026-03-05
压敏电阻有正负极吗
时间:2026-03-05
碳膜电阻如何识别_金属膜电阻器和碳膜电阻器...
时间:2026-03-05
晶体三极管放大电路的非线形失真及其解决办...
时间:2026-03-07
怎样测试三极管的好坏,NPN三极管如何知道是...
时间:2026-03-07
变压器的常用型号如何标识?变压器的有载如...
时间:2026-03-06