熟悉和掌握工厂常用控制电气控制电路,是每个电工必备的基本功,很多人面对各种各样的实际控制电路常常觉得无从下手。
小编花了两天终于找到这个,在这分享给大家:电气设备控制电路的图集,其中除了控制电路图外还有对应的实物接线图,比较直观,有助于大家提高实际接线能力。
其中包含了全压启动的电动机常用控制电路124例:



无声装置的电动机控制电路12例

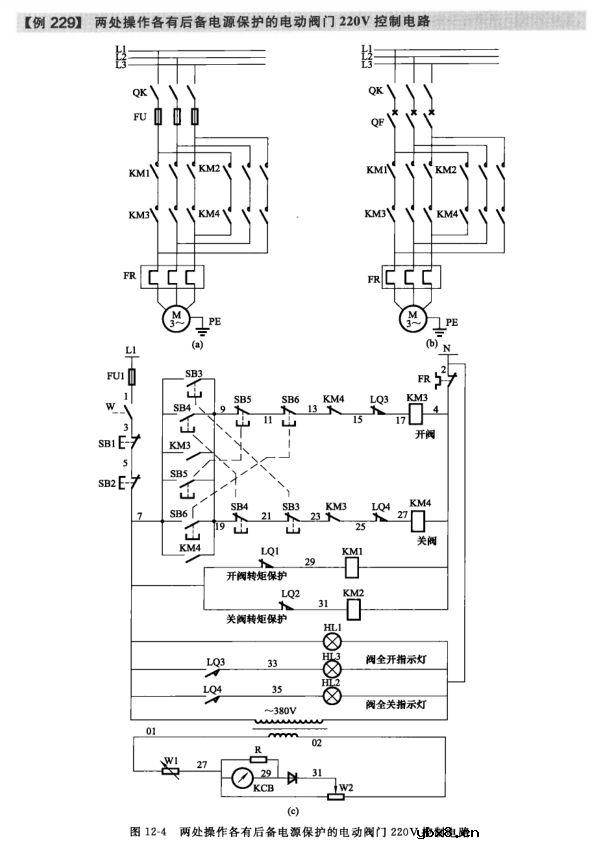
按照生产工艺要求的电动机控制电路21例

液位控制器启停的供排水泵电动机控制电路7例

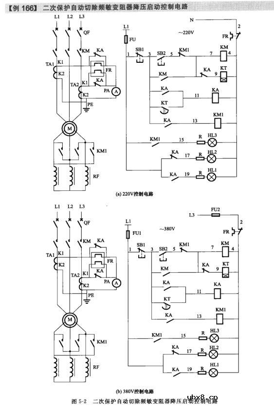
采用频敏变阻器启动的电动机控制电路5例

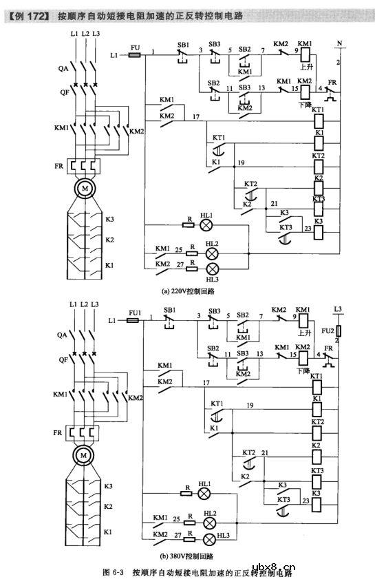
绕线型电动机转子串联电阻启动控制电路8例

小型混凝土搅拌机控制电路9例等301例电路图



此外还有常用的电气文字符号、图形符号大全附录哦!


审核编辑:汤梓红
相关热词:#控制电路
影响介电常数的因素有哪些?
时间:2026-04-22
关于电流互感器基础知识介绍
时间:2026-04-22
开关电源的工作原理及特性
时间:2026-04-22
绝缘栅双极型晶体管(IGBT)外形、等效结构与...
时间:2026-04-22
信噪比(SNR)的定义,如何计算信噪比
时间:2026-04-22
波特率是什么意思_怎样计算波特率
时间:2026-04-21
RS485基本知识介绍
时间:2026-04-18
什么是激光雷达?激光雷达的构成与分类
时间:2026-04-18
Excelpoint - 一文了解SiC MOS的应用
时间:2026-04-18
什么是磁电阻器?磁电阻特性及应用
时间:2026-04-18
基于逻辑门的构成解释如何完成任意逻辑的管...
时间:2026-03-08
彩灯电路
时间:2026-03-05
NE555的有趣电路设计分享
时间:2026-03-08
三相异步电动机原理
时间:2026-03-04
光耦在电子电路中作用、关键参数详解
时间:2026-03-08
三相异步电动机的拆装详讲
时间:2026-03-04
从0学电路,万用表演示测量三极管方法
时间:2026-03-08
电动机单线远程正反转控制电路图
时间:2026-03-04
H桥电机驱动电路解析
时间:2026-03-08
转角测量电路
时间:2026-03-05