自耦变压器降压启动是利用自耦变压器来降低加在电动机定子绕组上的电压,达到限制起动电流的目的。电动机起动时,定子绕组加上自耦变压器的二次电压。起动结束后,甩开自耦变压器,定子绕组上加额定电压,电动机全压运行。
自耦变压器降压起动:将自耦变压器高压侧接电网,低压侧接电动机。起动时,利用自耦变压器分接头来降低电动机的电压,待转速升到一定值时,自耦变压器自动切除,电动机与电源相接,在全压下正常运行。这种起动方法,可选择自耦变压器的分接头位置来调节电动机的端电压,而起动转矩比星 三角降压起动大。但自耦变压器投资大,且不允许频繁起动。它仅适用于星形或三角形连接的、容量较大的电动机。

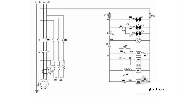
如下图所示为一款用自耦变压器作电动机降压启动,并且可实现远程控制的电路。
1、起动箱电动机保护器和热继电器电流整定值:75KW及以下者,保护器的整定电流等于或稍大于电动机的额定电流,但不得大于电机整定电流的1.05倍。
我国生产的XJ01系列自动启动补偿器是目前广泛应用的自耦变压器降压启动的自动控制设备,适用于交流380伏,功率为14~300千瓦的三相鼠笼式异步电动机的降压启动用。
泵(消防、供水、污水处理、油等)风扇鼓风机挤压机离心机搅拌机
风机水泵100千瓦自耦变压器降压启动柜接线原理图
2、115KW以上者,整定电流等于电动机额定电流乘以控制箱内电流互感器的变比。
输送机球磨机推进器锚泊绞车舱底污水泵制冷压缩机粉碎机轧机

注1:从起动切换至运转必须待电动机接近额定转速时进行,否则容易损坏接触器,对输电网也不利。
如下图所示为一款用自耦变压器作电动机降压启动,并且可实现远程控制的电路。

当合上电源开关Q,按下启动按钮SB2时,接触器KM1、KM2同时得电吸合并自锁,电源经自耦变压器接入电动机,使电动机降压启动。
等到电动机转速趋于稳定时,再按下运行按钮SB3,首先切断接触器KM1、KM2的线圈电源,然后接通接触器KM3的线圈电源,KM1、KM2断电释放,KM3得电吸合并自锁,主触点闭合,切除自耦变压器,电动机直接接入电源,作全压正常运转。
本电路适用于较大容量笼型电动机,并可远程控制的场合。
RS485基本知识介绍
时间:2026-04-18
什么是激光雷达?激光雷达的构成与分类
时间:2026-04-18
Excelpoint - 一文了解SiC MOS的应用
时间:2026-04-18
什么是磁电阻器?磁电阻特性及应用
时间:2026-04-18
什么是电场?电场在电容器中的应用
时间:2026-04-18
什么是ARM64?
时间:2026-04-17
vga和hdmi的区别
时间:2026-04-17
什么是ESD?ESD及TVS的原理和应用
时间:2026-04-17
开关电源原理与维修完整版 (10)_标清视频
时间:2026-04-16
开关电源原理与维修完整版 (11)_标清视频
时间:2026-04-16
半导体光刻工艺 光刻—半导体电路的绘制
时间:2026-03-09
石英灯电子变压器电路原理
时间:2026-03-06
什么是硅片或者晶圆?一文了解半导体硅晶圆
时间:2026-03-09
什么是室温超导?半导体时代将走向结束?芯...
时间:2026-03-09
北京理工大学实现了光导型向平面光伏型量子...
时间:2026-03-09
HTCC:半导体封装的理想方式
时间:2026-03-06
如何利用可扩展的柔性中间层制备超低模量电...
时间:2026-03-09
光伏控制器简介
时间:2026-03-06
电阻的原理和作用 电阻色环识别图 电路中电...
时间:2026-03-09
NVIDIA CPU+GPU超级芯片大升级!
时间:2026-03-09