汽车点火系统是点燃式发动机为了正常工作,按照各缸点火次序,定时地供给火花塞以足够高能量的高压电(大约15000~30000V),使火花塞产生足够强的火花,点燃可燃混合气。本文首先介绍了汽车点火系统的特点及作用,其次从磁感应式点火装置、霍尔式电子点火装置及光电式电子点火装置三个方面详细的阐述了汽车点火系统电路图及工作原理,具体的跟随小编一起来了解一下。
增大初级电流,提高次级电压和点火能量,改善高速性能。减小触点火花,延长触点使用寿命,克服机械触点带来的各种缺陷。维护容易,起动性能好。混合气燃烧完全,排污少。有利于汽车朝多缸、高速方向发展。
1、点火系将电源的低电压变成高电压,再按照发动机点火顺序轮流送至各气缸,点燃压缩混合气;
2、能适应发动机工况和使用条件的变化,自动调节点火时刻,实现可靠而准确的点火;
3、在更换燃油或安装分电器时进行人工校准点火时刻。
由点火线圈、信号发生器、电子点火器等组成。
信号发生器:将非电量转换为电量的传感器,它通过一定的方式将汽车发动机曲轴转过的角度或活塞在气缸在位置转换成相应的电脉冲信号,最后送到电子控制器中,控制初级电路的通断,产生点火信号。信号发生器通常安装在分电器内部,常用的信号发生器有电磁感应式、霍尔式和光电式三种。
电子点火器:根据信号发生器送来的信号,通过电子元件控制点火线圈初级电路的通断,从而在次级电路产生高压,并通过分电器送入各缸的火花塞中,实现点火。根据使用的电子元件不同,有晶体管式、集成电路式、计算机控制式和整体式等几种点火器。
点火线圈:使用闭磁路高能点火线圈。
1、磁感应式点火装置
(1)信号发生器
结构:由永久磁铁、感应线圈、转子等组成,如图1所示。转子由分电器轴驱动,其上有与发动机等缸数的齿数。

图1 磁感应信号发生器的结构
工作过程:当信号转子的两个凸齿中央正对铁心的中心线时,磁路中凸齿与铁心间的空气隙最长,通过线圈的磁通量最小,磁通的变化率为零;当信号转子的凸齿逐渐接近铁心时,凸齿与铁心间的气隙越来越小,线圈的磁通量不断增大,当凸齿的齿角与铁心边线相对时,磁通的变化率最大。随着转子的旋转,凸齿逐渐对正铁心,此时磁通的变化率在下降。当凸齿的中心与铁心正对时,空气隙最小,通过线圈的磁通量最大,但磁通的变化率为零,感应电动势为零。当凸齿离开铁心时,气隙在逐渐增大,磁通的变化率开始减小,感应电动势的方向发生改变,大小也随着凸齿的位置发生变化。整个工作过程如图2所示。

图2 磁感应信号发生器工作过程
说明:磁感应信号发生器是无源的。
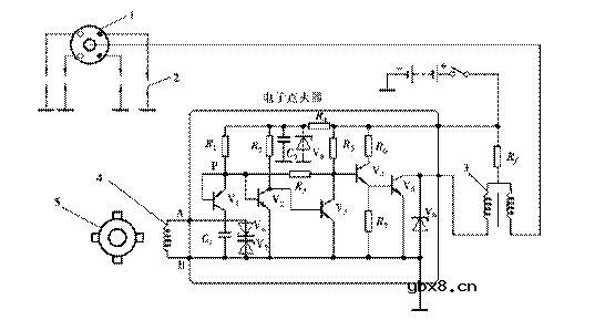
(2)电子点火器
电路:如图3所示。

图3 电子点火器电原理图
工作过程:
接通点火开关而信号发生器无信号输入时,VT1导通→VT2导通→VT3截止→VT4导通→VT5导通,接通初级电路。
当信号发生器输出的电压为A正B负时,VT1截止,但P点仍保持高电位,VT2导通→VT3截止→VT4导通→VT5导通,初级电路接通的。
当信号发生器输出的电压为A负B正时,VT1导通,P点为低电位,VT2截止→VT3导通→VT4截止→VT5截止,切断初级电路,在次级产生高压,点火。
波特率是什么意思_怎样计算波特率
时间:2026-04-21
RS485基本知识介绍
时间:2026-04-18
什么是激光雷达?激光雷达的构成与分类
时间:2026-04-18
Excelpoint - 一文了解SiC MOS的应用
时间:2026-04-18
什么是磁电阻器?磁电阻特性及应用
时间:2026-04-18
什么是电场?电场在电容器中的应用
时间:2026-04-18
什么是ARM64?
时间:2026-04-17
vga和hdmi的区别
时间:2026-04-17
什么是ESD?ESD及TVS的原理和应用
时间:2026-04-17
开关电源原理与维修完整版 (10)_标清视频
时间:2026-04-16
什么是追踪缓存/转接卡?
时间:2026-03-06
GPS接收机的分类
时间:2026-03-07
什么是GPS旅行提示器/屏幕尺寸
时间:2026-03-07
GPS的WAAS跟踪性能
时间:2026-03-07
GPS设备的动态性能
时间:2026-03-07
EMC和ESD防护技术
时间:2026-03-05
GPS设备的地图功能
时间:2026-03-07
坐标基准
时间:2026-03-07
GPS的接口有哪些类型?
时间:2026-03-07
什么是EPIC
时间:2026-03-06